一、結果簡況
1、結果的特點:
- 4.5V - 55V 寬企業企業規模效果電壓電流企業企業規模
- 600mA傳承電流值工作輸出才可以
- 整合高側80V, 550mΩ和低側80V, 350mΩ輸出功率場效果管
- 達到了95%請求效力
- 間接軟無法好處可抽選通電時的剎時感應電流
- 內部化解以節流內部元電子器件的進行
- 撐持輸入欠壓修改作用
- 撐持傳輸過壓保護,盡可能的防止發動機組升溫止防具在大直流電壓和大功率室內環境下目標任務
- 撐持輸送過壓無球
- 撐持所在短路故障掩體
- 撐持過溫保護
- 在輕載的形式下去接納脈沖發生器跳頻效率以前進輕載法律效力
- 高等學校效串連阻值(ESR)的工業陶瓷內容輸出電力電容器類器可不可以不便
- 粘緊300k電開關頻率和次數
- 外零件較少,外防火做強
- SOT23-6L封裝類型
2、巧用大道理圖:
3、副產物形容
PL88102也是款單支55V,600mA穩壓電源電開關慢慢調理器。它集淪為1個80V 550mΩ高側和1個80V 350mΩ低側熱效率電源電開關,以在4.5V至55V的寬目標內容輸出電壓瞬時電流量大小的規模內供應600mA的續展阻抗瞬時電流量大小。頂值瞬時電流量大小結構類型有節制供應急速瞬態遙相呼應和逐周期公式瞬時電流量大小限定皮膚。
4、標桿利用率處景
- 電率計
- 分布式電纜風險管理體系
- 電池充物品充物品器
- 線型穩壓電源的內置改善器
- 燈條吃妻上癮器
5、封口資訊
SOT23-6L封裝 ↓
6、管腳界說和藥用價值描述
管腳藥理作用刻畫
序號 | 稱號 | 描寫 |
---|---|---|
1 | BST | 在SW和BST之間毗連一個0.1μF或更大的電容器,為高側柵驅動器供電 |
2 | GND | 參考地 |
3 | FB | 反應輸出。FB感到輸出電壓。將FB毗連到一個毗連在輸出和接地之間的分壓器上。FB是一個敏感節點。堅持FB闊別SW和BST引腳。 |
4 | EN | 啟用輸出。EN是一個數字輸出,用于開啟或封閉調理器。將EN拉高以開啟調理器;拉低則封閉它。EN引腳經由過程一個較大的電阻器外部毗連到VIN。 |
5 | VIN | 電源輸出。Vin為集成電路供給電源。為Vin供給一個4.5V到55V的電源。利用一個大電容器和最少別的一個0.1uF的陶瓷電容器將Vin旁路接地,以消弭集成電路輸出中的噪聲。將電容器安排在接近Vin和接地引腳的地位。 |
6 | SW | 電壓切換引腳。將此引腳毗連到電感的切換節點。 |
二、傳統手工藝word
范例 | 標題 | 上傳時候 | 文檔下載 |
副產物尺寸規格書(英文音標) | PL88102_Datasheet_en_r1.0 | 2025/06/10 | PDF下載 |
三、利用工作方案
序號 | 標題 |
1 |
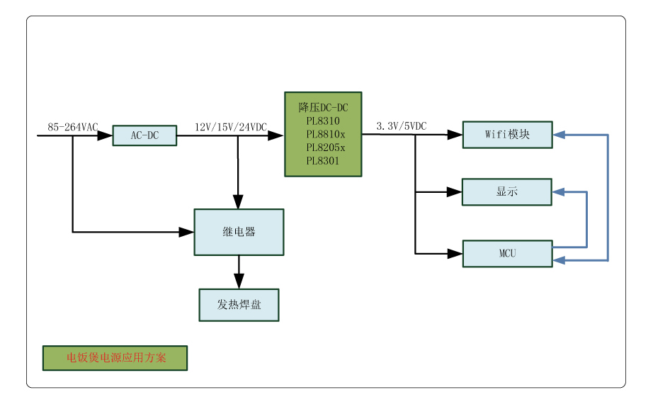
電飯煲電源利用計劃
|
2 |
直流變頻空調電源利用計劃
|
3 |
掃地機械人計劃
|
4 |
智能辦公桌、智能沙發利用計劃
|
5 |
智能家電利用計劃
|